合作客户/
拜耳公司 |
同济大学 |
联合大学 |
美国保洁 |
美国强生 |
瑞士罗氏 |
相关新闻Info
-
> 含氟聚氨酯超疏水涂层表面性能、化学稳定性、耐摩擦性能研究——结果与讨论、结论
> 烷基化碳量子点表面活性剂合成改性、表面张力、稳泡及乳化性能(二)
> 植物油中N-酰基氨基酸表面活性剂的界面活性和聚集行为——摘要、简介
> 液体界面的表面张力和界面张力的测量方法
> 糖基阳离子型双子表面活性剂复配酸化压裂用助排剂,可降低表面张力、快速返排
> 尿液中出现大量泡沫是不是得肾病?
> 液滴中心液态区表面张力法研究PTFE胶粒与NaCl混合液滴图案形成原理
> 考虑界面张力、液滴尺寸和液滴变形影响的携液临界模型构建(二)
> 清洗剂的六大作用,哪个作用原理与表面张力有关?
> 不同质量分数的EMI溶液的表面张力测定【实验上】
推荐新闻Info
-
> 不同矿浆浓度、粒度、伴生矿物、捕收剂和起泡剂对矿浆表面张力的影响(三)
> 不同矿浆浓度、粒度、伴生矿物、捕收剂和起泡剂对矿浆表面张力的影响(二)
> 不同矿浆浓度、粒度、伴生矿物、捕收剂和起泡剂对矿浆表面张力的影响(一)
> 长庆油田陇东地区的CQZP-1助排剂表/界面张力测量及现场应用(三)
> 长庆油田陇东地区的CQZP-1助排剂表/界面张力测量及现场应用(二)
> 长庆油田陇东地区的CQZP-1助排剂表/界面张力测量及现场应用(一)
> 液膜断裂点与电压最大值在表面张力测量中的对比研究(二)
> 液膜断裂点与电压最大值在表面张力测量中的对比研究(一)
> 表面张力与表面张力系数测量:概念、方法与科学意义
> 微重力下二极对非均匀旋转磁场控制半浮区液桥表面张力对流的数值研究(下)
烟道气与正己烷对稠油表面张力的影响机制研究(一)
来源:中南大学学报(自然科学版) 浏览 398 次 发布时间:2025-12-24
摘要:采用轴对称液滴形状分析(ADSA)方法,测定烟道气-稠油、正己烷-稠油、烟道气+正己烷-稠油系统表面张力的变化规律,分析蒸汽辅助重力泄油(SAGD)过程中注入非凝析气体和溶剂后对降低稠油表面张力的能力。研究结果表明:在一定温度下,稠油的表面张力随着气体压力的增加而减小,在一定压力下,烟道气-稠油和正己烷-稠油表面张力的变化规律则相反。在相同的温度和压力下,与烟道气相比,正己烷降低稠油表面张力的作用更显著。同时,实验测得的烟道气-稠油表面张力与N2-稠油表面张力和CO2-稠油表面张力的线性插值拟合性较好。
蒸汽辅助重力泄油技术(SAGD)可以有效开采埋藏浅、厚度大的超稠油油藏,自2005年在辽河油田取得先导试验成功以后,目前已进入工业化推广阶段。然而,常规SAGD过程中存在着诸多问题:蒸汽注入量大、向地层的热损失大、采出水处理费用高、温室气体排放量大等。目前,室内模拟和矿场试验表明在SAGD过程中注入适量的非凝析气体(例如氮气、二氧化碳、烟道气等)和气化溶剂(例如丙烷、丁烷、戊烷、己烷、庚烷等)可以减少对注入能量的需要,即气体辅助SAGD技术(SAGP)和溶剂辅助SAGD技术(ES-SAGD)。研究表明,降低稠油的表面张力是SAGP技术中注入的非凝析气体和ES-SAGD技术中注入的少量气化溶剂改善SAGD开发效果的作用机理之一。研究SAGP和ES-SAGD过程中的界面现象具有重要意义。气体注入后,稠油的表面张力降低,在多孔介质中流动的毛管力和黏附力减小,油藏流体在重力作用下流入生产井被采出。因此,本文作者研究不同温度、不同压力下烟道气-稠油、溶剂-稠油表面张力的变化规律,分析SAGP和ES-SAGD过程中气体注入对重力泄油的影响。
1实验
1.1实验样品
实验所用原油为新疆克拉玛依油田提供的脱气原油,60℃条件下密度为0.945 6g/cm3,黏度为5340 mPa·s。实验所用非凝析气体为烟道气,由N2和CO2按照一定的摩尔分数比例混合得到,CO2和N2均由青岛天源气体制造公司生产,纯度均为99.9%。实验所用溶剂为正己烷(n-C6H14),由西陇化工有限公司生产,纯度>95%。
实验过程中需要输入不同温度和压力条件下原油和气体的密度。由于原油的密度随压力变化不大,假设在同一温度下,原油密度不变。根据已知60℃时脱气原油密度为0.945 6g/cm3,查阅石油计量表中的原油部分(GB/T 1885-1998)得到测试温度条件下的脱气原油密度,见表1。气体的密度采用数模软件CMG的Winprop 模块通过PR 状态方程计算得到,见 表2-4。
表1不同温度时原油密度
| 温度/℃ | 密度/(g·cm-3) |
| 80 | 0.933 |
| 100 | 0.921 |
| 120 | 0.908 |
| 140 | 0.896 |
| 80℃ | 100℃ | 120℃ | ||||
| 压力/ MPa | 80% N2+20% CO2 | CO2 | N2 | 80% N2+20% CO2 | 60% N2+40% CO2 | 80% N2+20% CO2 |
| 0.2 | 2.128 | 2.852 | 1.806 | 2.013 | 2.222 | 1.910 |
| 0.5 | 5.328 | 7.188 | 4.513 | 5.038 | 5.567 | 4.779 |
| 1.0 | 10.679 | 14.572 | 9.023 | 10.091 | 11.177 | 9.566 |
| 2.0 | 21.441 | 29.963 | 18.278 | 20.237 | 22.517 | 19.162 |
| 3.0 | 32.287 | 46.244 | 27.006 | 30.423 | 34.005 | 28.776 |
| 4.0 | 43.182 | 63.488 | 35.950 | 40.637 | 45.623 | 38.397 |
| 5.0 | 54.116 | 81.773 | 44.851 | 50.864 | 57.354 | 48.016 |
| 6.0 | 65.072 | 101.176 | 53.704 | 1 61.096 | 69.180 | 57.623 |
| 100℃ | 120℃ | 140℃ | |||
| 压力/ MPa | 密度/ (kg-m-3) | 压力/ MPa | 密度/ (kg-m-3) | 压力/ MPa | 密度/ (kg·m-3) |
| 0.100 | 2.871 | 0.100 | 2.712 | 0.100 | 2.571 |
| 0.125 | 3.621 | 0.150 | 4.130 | 0.150 | 3.906 |
| 0.150 | 4.384 | 0.200 | 5.593 | 0.200 | 5.278 |
| 0.175 | 5.162 | 0.250 | 7.106 | 0.250 | 6.688 |
| 0.200 | 5.955 | 0.300 | 8.673 | 0.300 | 8.140 |
| 0.240 | 7.257 | 0.350 | 10.299 | 0.350 | 9.637 |
| 0.390 | 12.491 | 0.400 | 11.182 | ||
| 0.450 | 12.619 | ||||
| 0.500 | 14.438 | ||||
| 0.550 | 16.159 | ||||
| 0.600 | 17.950 | ||||
| 压力/ MPa | 25% n-C6H14+ 75%烟道气 | 50% n-C6H14+ 50%烟道气 | 75% n-C6H14+ 25%烟道气 |
| 0.100 | 1.379 | 1.811 | 2.254 |
| 0.150 | 2.072 | 2.727 | 3.410 |
| 0.200 | 2.767 | 3.652 | 4.586 |
| 0.250 | 3.463 | 4.585 | 5.785 |
| 0.300 | 3.4634.161 | 5.525 | 7.006 |
| 0.350 | 4.862 | 6.674 | 8.250 |
| 0.390 | 5.424 | 7.240 | 9.264 |
1.2实验装置
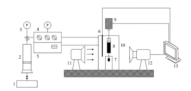
测定高温高压下烟道气-稠油和正己烷-稠油系统的表面张力,采用具有较高精度的轴对称液滴形状分析技术(ADSA),得到液滴表面平均张力。测量装置为芬兰Kibron公司生产的Delta-8全自动高通量表面张力仪(如图1所示),主要包括:带视窗的高温高压容器(体积为400mL,压力范围为0~20 MPa,温度范围为 0~200℃);马达驱动系统;1000μL微型注射器;不锈钢注射针头;样品池;温度控制面板;压力控制面板;气体注入系统;光源;图片采集分析系统等。
1一平流泵;2一气体压力容器;3一压力表;4一压力控制面板;5一温度控制面板;6一温度探针;7一样品池;8一注射器;
9-马达驱动动力系统;10-高温高压容器;11光源;12-摄像机;13-计算机数据采集分析系统
图1稠油表面张力测定实验装置图
ADSA技术测量界面张力全部由计算机完成,可以避免由于人的主观因素造成的误差。在实验过程中,首先输入气相和油相的密度,然后通过马达驱动系统在微型注射器针头形成1个油滴,使用摄像机自动采集油滴形状图片,传送至计算机数据采集分析系统,通过拉普拉斯方程进行求解,直接输出测量的界面张力、油滴体积、油滴面积、曲率半径和邦德数等结果。





